This column is moderated by Béla Lipták (http://belaliptakpe.com/), automation and safety consultant and editor of the Instrument and Automation Engineers' Handbook (IAEH). If you have an automation related question for this column, write to [email protected].
R. Muthuganesan
[email protected]
A: In my experience, we now use a median selector in all cases, and do not use averaging when using three measurements. The only time we're using averaging for level measurement is on large-diameter tanks, when there would be measurement differences due to waves.
Figure 1: The readings of the three level sensors are shown as the levels (1), (2) and (3). If the "median selection" strategy is used, the median reading is (2), and it is that level that is selected as the valid one. If the "voting system" strategy is used, because B>A, the reading of (3) is alarmed for maintenance, and the average of (1) and (2) is used as the valid level reading.
Simon Lucchini
[email protected]
A: The options to increase level measurement reliability are these: You can use two sensors and average the readings, but in this case, if one fails or needs recalibration, you don't know which it is. If you use three LITs and a "median selector" strategy to control on the basis of the reading of the gauge in the middle (2 in Figure 1), you will get good control, but you will not know which of the remaining two needs recalibration. Therefore, on the most critical applications, such as nuclear reactor cooling water level measurement, I use the two-out-of-three voting system in the following way: If (A + B) < 2 in., I just add up the three readings and average them. If, on the other hand, (A + B) > 3 in., I compare the distances A and B in Figure 1, select the two that are closer to each other (1 and 2), and average them for control. At the same time, an alarm is actuated which requests immediate maintenance and recalibration for sensor 3.
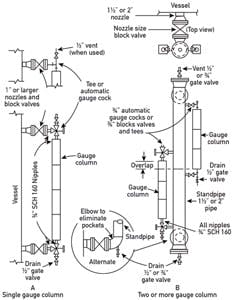
As to the proper installation of magnetostrictive LIT (Figure 2, p. 86), it's the same as that for large-chamber reflex gauges. You can buy them as a unit, or insert their cable version (up to 20-m long and good for high temperature and 2,000 psig) into existing gauges.
Béla Lipták
[email protected]
Q: I am a student of instrumentation engineering. I have a diploma of associate engineer (DAE), and I'm starting more education. I want instrument books and other references that would be helpful for me.
Figure 2: Level gauge installation variations.
Can you advise me on what instrumentation books to choose? I need books that relate to level, flow, temperature, pressure, pneumatics, hydraulics, electromechanical, viscosity, gravity, etc.Muahammad Numan
[email protected]
A: Understanding that, as a student, you're on a limited budget, I recommend joining the International Society of Automation (ISA) as a student member. (They have subsidies, I believe.) Also, I'd investigate signing on to the LinkedIn bulletin boards relating to our field, which are accessible through the ISA and others. Perhaps, at this point, some of the topics discussed are a little obscure or advanced, but getting exposed to the vernacular of the trade and, more importantly, to actual field applications helps with the learning experience.
Peter Baker
[email protected]
A: The best start on instrumentation reading is Omega's instrumentation handbooks. They're available as printed books, and most are also available under "Technical Reference" on Omega's web pages. [Editor's note: They're also available as PDFs.]
Based on my 47 years in the instrumentation field, the best books came from vendors. They supplied you with a lot of technical data to help you do your job and to prevent you from getting bad data. This brought repeat customers to their products.
I don't know their current availability, but I still hold dear my personal copies of these books. They provide practical applications, details and data about all things instrumentation-related. They may not go into the highly technical details available in more weighty books, but these books will educate you in how do apply instrumentation without boring you:
Transducer Interface Handbook, A Guide to Analog Signal Conditioning by Daniel H. Sheingold was available from Analog Devices Corp. [Editor's Note: It may not be available from the company any longer, but typing the title and author into Google will bring sources where it's still available.]
Data Acquisition and Control Handbook from Keithley.
Pressure Transducer Handbook by CEC Instruments Inc., is a really good book. It pushes the ISA test methods and reports. [Editor's Note: CEC is now part of Omegadyne. This book may no longer be available.]
Handbook of Measurement and Control, by Schaevitz Engineering. [Available used online at bit.ly/1roOFKo.]
Signal Conditioning & PC-Based Data Acquisition Handbook by IOTech. [Available as a PDF at bit.ly/1v2EXOm.]
Bruce Land
[email protected]
A: A very good overview of the automation profession in a single book that includes the items you're looking for can be found in A Guide to the Automation Body of Knowledge, 2nd Edition, by Vernon L. Trevathan (bit.ly/1p7pMPT). It provides a general overview of automation and references where you can get more information.
Curt Wendt
[email protected]
A: Some years ago, when I was in your situation, I used to download and store every article, to say nothing of books, of which I felt a need. I'm sending you some of these that fall into the categories you have mentioned, but remember that the Internet today is a live library, and every day more books are put on its shelves. So my advice to you is to always search this library (the Internet) for updated information. For example, I Googled "instrumentation and control engineering pdf" and got on the first page:
The Control & Instrumentation Principles Reference Manual (bit.ly/1oNYsGW);
Process Measurement and Analysis by Béla Lipták (amzn.to/1vJrcW2 );
Control & Instrumentation Principles (bit.ly/1oNZ6V2);
Measurement and Control Basics by Control Station (bit.ly/1kCetzs).
Avihu Hiram
[email protected]
A: As for textbooks, consider Handbook of Instrumentation by Andrew Stiller
For applied instrumentation, I recommend Applied Instrumentation in the Process Industries: Volume 3, Engineering Data and Resource Manual, Third Edition, by William G. Andrew and H.B. Williams. I would also recommend American Petroleum Institute (API) "Recommended Practices (RP) 551."
Joseph Amalraj
[email protected]
A: You can find free technical e-books in places at links like www.freeengineeringbooks.com and www.engineering108.com.
Alejandro Varga
[email protected]
A: Since you are a student and a beginner, I would not recommend my nearly 2,000-page handbook. Instead, you should start with reading freely accessible introductory publications:
"Engineers Level Measurement Guide" (2013) from Rosemount (bit.ly/1kCf3xc)
"Measurement and Control of Liquid Level" from ISA (amzn.to/1lVGr4O)
Or go to Wikipedia and look up the sensor of interest. For example, if you want level sensors, you will get a brief summary at bit.ly/1ra2tbA and at the end, plenty of references for further reading.
Béla Lipták
About the Author
Béla Lipták
Columnist and Control Consultant
Béla Lipták is an automation and safety consultant and editor of the Instrument and Automation Engineers’ Handbook (IAEH).

Leaders relevant to this article:



